联系电话:
021-36536987

YG型立式管道式油泵产品概述:
YG型立式管道式油泵由于电机与泵直联,轴封采用硬合金机械密封.泵采用管道式结构,泵的进出口能像阀门一样安装在管路.
YG型立式管道式油泵产品特点:
1、泵为立式结构,进出口口径相同,且位于同一线上,可象阀门一样安装于管路之中,如加上护罩则可置于户外使用。
2、叶轮直接安装在电机的长轴上,轴向尺寸短,泵与电机轴承配置合理,能平衡泵运转产生的径向和轴向负荷,。
3、轴封采用机械密封或机械密封组合,采用进口钛合金密封环、中型耐温机械密封和采用硬质合金材质,耐磨密封。
4、安装检修方便,无需拆动管道路系统,只要卸下泵联体座螺母可抽出转子部件。
5、可根据使用要求即流量和扬程的需要采用泵的串、并联运行方式。
6、可根据管路布置的要求采用泵的竖式和横式安装。
YG型立式管道式油泵主要用途:
YG型立式管道油泵,供输送汽油、煤油、柴油等石油产品,被输送介质温度为-20℃~+120℃。
YG型立式管道式油泵工作条件:
1、吸入压力≤1. 0MPa,或泵系统工作压力≤1.6MPa,即泵吸入口压力+泵扬程≤1.6MPa,泵静压试验压力为2.5MPa,订货时请注明系统工作压力。泵系统工作压力大于1.6MPa时应在订货时另行提出,以便在制造时泵的过流部分和联接部分采用铸钢材料。
2、环境温度<40℃,相对湿度<95%。
3、所输送介质中固体颗粒体积含量不超过单位体积的0.1%,粒度<0.2mm。
注:如使用介质为带有细小颗粒,请在订货时说明,以便厂家采用耐磨式机械密封。
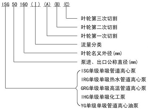
YG型立式管道式油泵型号意义:

YG型立式管道式油泵结构说明:

YG型立式管道式油泵连接方式:


YG型立式管道式油泵安装方式:

YG型立式管道式油泵参数:
.jpg)
.jpg)
欢迎登陆足球视频直播app下载 官方网站//m.glfddz.com
公司主营产品: 气动什么app可以看免费足球直播 ‖电动什么app可以看免费足球直播 ‖微型什么app可以看免费足球直播 ‖磁力泵‖油桶泵‖插桶泵‖计量泵‖自吸泵‖螺杆泵‖浓浆泵‖耐腐蚀泵‖化工泵‖排污泵‖潜水泵‖离心泵‖管道泵‖油泵‖真空泵‖卫生泵‖液下泵‖多级泵‖胶体磨‖转子泵‖深井泵‖旋涡泵‖增压泵‖加油泵‖输油泵‖
上一篇:WCB型齿轮油泵
下一篇: ISWB卧式管道油泵
技术支持:中国环保在线 管理登陆 sitemap.xml